本設備適用于制藥、生物、飲料、食品、化工等行業的植物、動物的常壓、加壓、水煎、溫浸、熱回流、強制循環、滲漉、芳香油提取及有機溶媒回收等工藝操作,特別是使用動態提取或多罐逆流提取效果更佳,時間短,藥液含量高。配備罐體配備CIP清洗自動旋轉噴洗球、溫度表、壓力表、防爆視孔燈、視鏡、快開式投料口等,確保操作簡便,符合GMP標準。

設計理念:
設備性能優化,操作性好,節能環保,整體美觀。
組成部分:
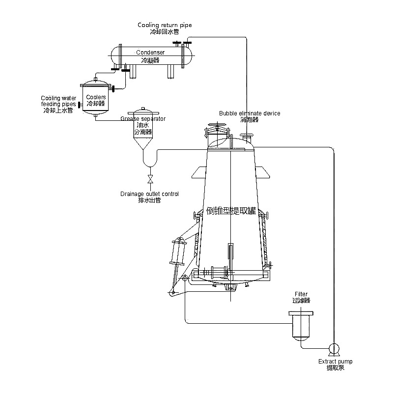
該設備由儲罐、消泡器、冷凝器、冷卻器、油水分離器、吸油器、雙聯過濾器、泵和管道組成。
組件部分:
罐內配有 CIP 清洗自動旋轉噴球、溫度計、壓力計、防爆視孔燈、視鏡、快開進料口等,確保操作方便,符合 GMP 標準。該設備的內缸由304和316L 兩部分組成。
| 規格/型號 | TQ-D-0.5 | TQ-D-1.0 | TQ-D-2.0 | TQ-D-3.0 | TQ-D-6.0 | TQ-D-8.0 | TQ-Z-1.0 | TQ-Z-2.0 | TQ-Z-3.0 | TQ-Z-6.0 | TQ-Z-8.0 | TQ-Z-10 |
| 容積 Volume (L) | 750 | 1200 | 2300 | 3400 | 6400 | 8500 | 1200 | 2300 | 3200 | 6300 | 8500 | 11000 |
| 罐內設計壓力Tank design pressure (MPa) | 0.09 | 0.09 | 0.09 | 0.09 | 0.09 | 0.09 | 0.09 | 0.09 | 0.09 | 0.09 | 0.09 | 0.09 |
| 夾層設計壓力Mezzanine design pressure (MPa) | 0.3 | 0.3 | 0.3 | 0.3 | 0.3 | 0.3 | 0.3 | 0.3 | 0.3 | 0.3 | 0.3 | 0.3 |
| 壓縮空氣壓力Compressed air pressure (MPa) | 0.6-0.7 | 0.6-0.7 | 0.6-0.7 | 0.6-0.7 | 0.6-0.7 | 0.6-0.7 | 0.6-0.7 | 0.6-0.7 | 0.6-0.7 | 0.6-07 | 0.6-0.7 | 0.6-0.7 |
| 加料口直徑Feed port diameter (mm) | 150 | 200 | 200 | 300 | 350 | 400 | 400 | 400 | 400 | 500 | 500 | 500 |
| 加熱面積Heating area (m2) | 2.0 | 3.2 | 5.3 | 6.8 | 8.5 | 10.5 | 3.0 | 4.7 | 6.0 | 7.5 | 9.5 | 12 |
| 冷凝面積Condensation area (m2) | 3 | 4 | 4 | 6 | 8 | 12 | 4 | 4 | 5 | 5 | 8 | 10 |
| 冷卻面積Cooling area (m2) | 0.5 | 1 | 1 | 1 | 2 | 2 | 1 | 1 | 1 | 2 | 2 | 3 |
| 過濾面積Filtration area (m2) | 3 | 3 | 3 | 5 | 5 | 6 | ||||||
| 排渣門面積Slag gate area (m2) | 800 | 1000 | 1200 | 1500 | 1700 | 1900 | 800 | 800 | 800 | 1000 | 1000 | 1000 |
| 耗能Energy consumption (Kg/h) | 145 | 195 | 258 | 300 | 552 | 728 | 245 | 325 | 345 | 645 | 720 | 850 |
結合德國E&E提取罐的特點,重新設計開發新一代提取罐。在加熱、過濾、排渣、及排渣門的密封上有很大的改進,實用多年來得到用戶的肯定。
設計理念:設備性能優化、操作性好、節能環保、整體美觀
組成部分:設備由罐體、除沫器、冷凝器、冷卻器、油水分離器、收油筒、雙聯過濾器、輸送泵及內部管道組成。
組件部分:罐內配有 CIP 清洗自動旋轉噴球、溫度計、壓力計、防爆視孔燈、視鏡、快開進料口等,確保操作方便,符合 GMP 標準。該設備的內缸由304和316L 兩部分組成。
提取罐內加溶劑,浸泡后,通過夾套蒸汽加熱。罐內藥液沸騰,根據各溶劑的沸點不同,開始,低沸點組份先進行沸騰變成二次蒸汽通過冷凝、冷卻到油水分離,可根據工藝情況確定是否回流或進行排放。油水分離器利用油水的密度不同而進行上、下分層,從而得到揮發油。另由于加熱過程中,主罐內上、中、下部藥液存在濃度差,可以使藥液從主罐底部通過過濾器和泵打回到主罐上部進行循環,實現動態提取。
這是一種從樹葉、花朵、樹皮等各種材料中提取精油和活性成分的機器。
它還提取天然產品、草藥,回收揮發性芳香油和濃縮提取物。
此外,它還可以同時提取和濃縮這些物質。
你可以在許多領域用這個機器來達到提取的目的。
一些常見用途包括:
這臺機器有幾個好處,將有助于您的草藥提取過程。事實上,您需要一臺高質量的提取機來幫助您實現工藝。
在這里,我們將看看您應該購買草藥提取機的一些原因:
這無疑是您購買草藥提取機的有利的理由。此外,這款機器還有多種型號供您選擇,購買時需要有敏銳的洞察力。 然而,草藥提取物的質量將取決于原料的質量和等級。
您擁有的工作區域類型決定了您可以操作的草藥提取機。優點是這些機器可用于小規模和大規模生產。 小型實驗室研究可能會選擇臺式草藥提取機。此外,我們還有大型設備,每單位時間可處理大量提取物。
無論您的預算是多少,您都會找到一臺在您預算范圍內的草藥提取機。價格會因制造商而異。
草藥提取設備將快速有效地運行。想象一下操作一臺可以在幾個小時內處理 5 到 200 升的機器。
這使您可以在短時間內滿足你的客戶的需求。
從長遠來看,這些機器將為您節省很多錢。對于全自動版本尤其如此,因為它們獨立工作。
盡管購買價格昂貴,但它們在操作過程中只需要少的監督。這可以為您節省經常性成本,例如人工成本。
草藥提取機操作簡單易行。此外,您只需經過簡單培訓即可操作機器。
但是,有些需要更多的練習才能輕松操作。全自動草藥提取機操作起來簡單。
這是因為一旦您輸入加工參數,機器就會獨立處理所有任務。
這意味著操作方法及其適用性。此外,您可以使用不同種類的溶劑,如酒精、水等。
此外,您可以在非溶劑型和溶劑型操作機器之間進行選擇。
這將涵蓋機器,以防它在您購買后出現故障或系統故障。保修期因機器類型和制造商而異。
此外,如果機器在保修期內發生故障,制造商保證免費維修和保養。
此外,請檢查保修的規格和條款和條件,因為它們因制造商而異。
這些機器不會輕易損壞,這意味著您將長期使用它們。當您不時正確維護和清潔機器時,這一點很明顯。
此外,他們不需要頻繁的技術服務。
對于健康和安全原因,這些機器始終符合設定的國際標準。此外,它使您可以在沒有危險的情況下操作機器并生產出優質的草藥提取物。
其中一些標準是美國機械工程師協會 [ASME]、cGMP、RoHS、CE 等。
草藥提取機具有提取和濃縮功能。這使您可以輕松提取物質并保持正確的使用濃度。
此外,它還可以為您節省資金,因為一臺機器上有兩個系統。
本機采用優質SUS304不銹鋼。這意味著整個過程是衛生的,并且由于材料耐腐蝕,不會對產品造成污染。
此外,不銹鋼易于清潔和維護。
該機器使用溫度控制系統。這將確保您在整個提取過程中獲得準確的溫度。
此外,它們還具有夾套加熱機制,可確保您對產品進行均勻加熱。
草藥提取機具有使用降噪機制的真空泵。這意味著整個草藥提取過程是安靜的。
此外,它還可以防止您的聽力受損并降低噪音污染。
可以將草藥提取機用于以下過程:
使用該機器的各個行業包括:
這些包括:
在這里,您將把整個或部分粉末狀的粗藥草放入裝有溶劑的容器中。然后你在容器上放一個塞子,讓混合物保持在室溫下。
讓它靜置至少 3 天,同時經常攪拌混合物,直到它們全部溶解在一起。此后,過濾混合物并按下榨渣[潮濕的固體物質]。
混合物靜置一段時間后,您將通過過濾或傾析將其澄清。
在這里,您將在特定時間內將特定數量的粗藥草在水中煮沸。在此之后,您將冷卻并過濾或過濾溶液。
此外,當您提取水溶性和熱穩定的成分時,煎煮是合適的。此外,在準備阿育吠陀提取物時,您將使用煎煮方法。
它們也被稱為“夸斯”或“卡瓦斯”。在這個過程中,原料藥和水的起始比例是已知的,例如1:16或1:4。
此后,該體積通過提取過程中的沸騰降至原始或起始體積的四分之一。在此之后,您將過濾并原樣使用濃縮產品或進一步加工。
這是您在制備液體提取物和酊劑時用于提取活性成分的常見程序。滲濾器是一種兩端呈錐形的狹窄容器。
首先,你要把固體成分浸濕,然后讓它平均放置4個小時。另外,請確保正確密封容器,然后包裝物料并關閉滲濾器的頂部。
此外,您還將添加一些額外的溶媒,這些溶媒會在物料上方形成淺層。然后,您將讓混合物在封閉的滲濾器中浸漬 24 小時。
這段時間之后,您將打開滲濾器的出口,然后讓里面的液體慢慢排出。
另外,您可以繼續添加溶媒。這是為了確保滲濾液的量是您需要的產品量的四分之三。
此后,您將按下果渣并將液體添加到滲濾液中。此外,添加足量的溶媒以產生合適的體積。
然后您將使用過濾或靜置過程,然后倒出液體混合物。
在此過程中,您將通過短時間浸漬粗草藥來制備新鮮的浸泡液。此外,您將在此過程中使用沸水甚至冷水。
它們是易溶的天然草藥成分的稀釋溶液。
這也是一種浸漬方法,您將在提取過程中施加溫和的熱量。
此外,當溫度略微升高并不引起副作用時,您將使用分解法。通過這樣做,溶劑溶媒的效率將增加。
在這里,您將在多孔袋或頂針中加入天然藥草的細粉。頂針由堅固的濾紙組成。
然后你將加熱萃取溶劑然后冷凝蒸汽。冷凝的蒸汽滴入裝有天然藥草的套管內,從而通過接觸將其提取出來。
一旦液面上升到虹吸管上方,它就會進入燒瓶中。該過程一直持續到蒸發時虹吸管上沒有殘留物為止。
此方法優于其他方法,因為您可以用少量溶劑提取大量物質。
小型工業僅將其用于批處理過程。然而,大規模工業可以使用它,因為當您將其轉換為連續提取過程時它是經濟的。
這種方法需要將天然草藥浸泡一段時間。在此過程中,它會原位發酵并產生酒精,從而促進有效成分的提取。
形成的酒精將用作防腐劑。如果您計劃在陶制容器上發酵,請確保它不是新的。
另外,使用前先將容器中的水燒開。大型工業使用金屬容器、木桶或瓷桶代替土器。
在這里,您將通過在齒盤粉碎機中粉碎濕原料來生產細漿。此外,當產品與溶劑接觸時,產品會在圓柱形提取器內沿一個方向移動。
起始物質移動的距離越遠,提取物的濃度就越高。當您優化材料的流速和溶劑的量時,您將實現完全提取。
此外,該方法效率高,耗時少,而且在高溫時不會造成危險。高濃度提取物將通過提取器的一端排出,而果渣則從另一出口排出。
該方法的目的是減少有機溶劑的使用并提高樣品通量。需要考慮的重要因素包括壓力、修飾劑、溫度、限流器、樣品體積和分析物收集。
其他一些方法包括:
這些溶劑包括:
這些包括:
溶劑應與您要提取的溶液不混溶。此外,有機溶劑的極性越大,它就越易溶于水。
具有低極性的有機溶劑適合作為有機萃取溶劑。
您要提取的成分應該可溶于提取溶劑。此外,來自反應的雜質不應溶解在萃取溶劑中。
確保萃取溶劑具有足夠的揮發性。這使您可以通過蒸餾將其從提取物中去除。
這些溶劑的價格范圍各不相同。例如,水很便宜,而乙醚和甘油很昂貴。
當您使用的溶劑是無毒且不易燃時,它是合適的。然而,只有少數溶劑符合這兩個標準。
無毒但易燃的溶劑包括乙醚和己烷。有毒但易燃的溶劑包括氯仿和二氯甲烷。
苯是一種既有毒又易燃的溶劑。
這些包括:
這些是常見的機器,因為它們可靠、靈活且具有高容量。
它們可以處理難以處理的分散體系,例如那些具有高界面張力的體系。
此外,它們還可以處理高粘度液體和固液漿料。
在這里,泵將產生與正常液相流重疊的短振幅脈沖。該柱可能具有帶穿孔的填料或板。
它具有低軸向混合和在柱直徑內增加的軸向混合的低增加的優點。脈動導致液體在向上沖程中移動到重相。
此外,重相在向下沖程期間噴射到輕相中。
輕質液體從底部進入,到達噴嘴分配器時變成微小的液滴。當重物向下移動時,輕液滴上升。
離心力的應用降低了停留時間并加速了相分離。它們適用于接觸時間應較短的應用,例如化學不穩定的系統。
它們有兩個以逆流模式流動的相。
它們有助于改善新液滴的形成,同時增加界面湍流,從而提高效率。這里的兩類是旋轉攪拌塔和振動板塔。
這些包括:
是的,我們有多功能草藥提取器。這些機器具有提取和濃縮系統。
這取決于機器的規格。 20L及以下規格的機器將共用一個罐體進行提取和濃縮。
規格為50L及以上的,提取濃縮罐分開。
這些包括:
這部分作為傳熱材料來冷卻提取物和溶劑。
這部分將水和油混合物分離成單獨的組分。
這部分允許您觀察流動方向、流動狀況和平均流速。
該組件將確保您在整個提取過程中獲得準確的溫度。
它為材料提供熱量,從而增強提取和濃縮過程。
當壓力或溫度超過設定限制時,該部分將自動釋放材料。從而防止損壞機器。
在這里您將輸入所有提取參數并監控整個提取過程。
它是一個星形葉輪,在裝有液體的外殼內偏心旋轉。葉片在液體旋轉時以不同的深度浸入液體中,從而在液體和葉片之間形成充氣空腔。
該零件適用于泵送氣體,因為充氣腔在其旋轉過程中會增加和減少。
這些階段涉及以下內容:
在這里,您將把操作罐中的溶劑引入提取罐。然后它通過安全軟管流向藥草材料,并從植物中提取成分。
此過程所需的時間和壓力取決于您使用的溶劑。浸泡持續時間是溶劑與植物物質接觸的時間。
草藥提取物將收集在機器的這一部分。系統中的壓力將通過絲印自動推動解決方案。
然后它移動到分離器,然后收集在收集容器中。
在這里,水套將對溶液均勻加熱,溶劑開始蒸發。當它蒸發時,壓力會增加并通過閥門將其從系統中擠出,留下提取物。
蒸發的溶劑流經安全管并沉淀在容器底部。回收泵將通過連接器從篩分系統中抽取溶劑。此外,您可以加熱來加速此過程。
當蒸汽從膨脹過濾器移至回收泵時,該部件有助于清潔蒸汽。
脈沖會排出這里的溶劑,煙霧就會沉淀下來。然后您將其排放并引導至操作槽進行回收。
典型草藥提取機的主要特點包括:
熱量可以來自各種來源,例如:
這是通過使用易于清潔和耐腐蝕的優質不銹鋼制造機器。
是的,這是為了確保機器符合正確的設計、高效運行并促進適當的監控。 GMP 合規性導致構建高質量和可靠的機器。
根據機器的類型,價格可能在 600 美元到 750,000 美元之間。
然而,價格范圍將取決于草藥提取的特性和能力。
這是因為乙醇是一種易爆和易燃的溶劑。
產品可以出來:
是的,我們確實提供有關如何安裝機器的培訓。此外,我們還提供有關如何操作機器的培訓。
這些機器具有各種規格容量,例如:
實驗室藥草提取機的合適容量為20L。這是因為您正在進行的實驗的樣本量很小。
在我們向您運送草藥提取機之前,我們會進行造粒測試。測試涉及在每臺造粒機上提取中藥和其他食品成分。
此外,我們將使用相同的過程重復相同的測試三次。完成重復測試后,我們將運行機器 72 小時。
此運行時發生時沒有處理任何材料。
所有這一切之后,負責測試的人員將簽署并批準發貨。
在領航科技,我們擁有一系列植物提取設備,例如大麻油提取機和咖啡提取機,以及其他溶劑提取設備。
立即聯系我們,告訴我們您對草藥提取設備的所有需求。

公司始建于1997年,現在位于溫州濱海工業園,擁有三大生產基地,占地面積60030m2。
溫州市金榜輕工機械有限公司是集研發、制造和銷售與一體的高新技術企業。從事生產和銷售制藥、生物工程機械裝備的企業。公司主營中藥提取設備、濃縮設備、分離純化設備、酒精回收設備及干燥設備的咨詢、方案設計及制造、預算、現場安裝、售后維修服務。企業現擁有一支高技術、高素質的專業化員工團隊。目前有中高級技術人員28人,客座教授4人,員工300余人。高新技術企業,擁有A2級第三類壓力容器設計資質,D1、D2級一、二類壓力容器制造資質,GC2壓力管道安裝資質,有用歐盟CE認證,制造符合CMP、FDA和阿斯米標準。
公司自創辦以來,得到社會各界的廣泛支持,在全體員工的共同努力下,企業取得了迅猛的發展。金榜機械目前以成為頗具影響力的品牌,倍受中外客戶的關注和肯定。公司秉承“服務先行,質量至上”的經營理念,堅持“做一筆業務、交一個朋友”的方針,使企業規模迅速發展壯大,獲得了業界的廣泛認可,現已成為品牌制藥裝備制造企業。當下,我們金榜人將會倍加努力,真誠期待與您合作,攜手開創美好未來!